本项目位于地铁保护区范围内,相较于传统的钻孔灌注桩+TRD来说 ,渠式切割装配式地下连续墙(TAD)绿色环保,且无需现场制作钢筋笼及混凝土养护,可以节约一半工期,所以,TAD预制混凝土板墙适用于邻近地铁路段。

1)工程名称:德信空港城项目;
2)项目地址:杭州市萧山区;
3)地理位置:东侧为萧山国际机场,北靠机场高速,西侧为杭州钱江电气股份有限公司及在建地铁7号线机场西站(目前主体结构已施工完成);
4)项目规模:工程建设总建筑面积377523.08m2,其中地上总建筑面积257600.77m2,地下总建筑面积119922.31㎡;
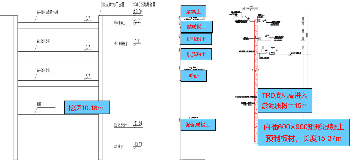
5)开挖深度:设1~2层整体地下室,基坑开挖深度按承台垫层底计算为7.17~13.20m;
6)土层信息:分布于基坑影响范围内的土层主要有①0素填土、①1粘质粉土、①2砂质粉土、①3砂质粉土、①4粉砂、②淤泥质粘土。


7)基坑采用①钻孔灌注桩排桩加钢筋混凝土内支撑;②钻孔灌注桩加可回收式扩大头预应力锚索;③钻孔灌注桩加斜撑;④放坡及土钉墙的围护形式;⑤TAD加钢筋混凝土支撑或钢管支撑;
基坑分为6个区域,如下图所示,圆圈部分为TAD墙位置,箭头指向位置为钻孔灌注桩对照组。基坑开挖顺序为I、II、VI→III→IV→V,待基础底板及传力带全部施工完成后,地下室整体向上施工;
8)本工程采用850mm厚TRD连续墙,TAD工法预制桩体截面为600mm×900mm,TAD桩长主要分为15m,30m, 33m,37m ;
9)本项目的重大施工技术难题是近地铁,且超大、超深、超重桩体逐一严密插入。

监测项目:
1)基坑周边地表水平位移及竖向沉降;
2)围护结构顶部水平位移及沉降;
3)预制混凝土板变形;
4)预制混凝土板内力监测;
5)孔隙水压力监测;
6)深层土体位移。

选取基坑周围东侧最近的沉降监测点(距围护结构1m)作为研究对象。
随着基坑施工进度的开展,地表沉降越来越趋于稳定,最终沉降值为7.14mm,远未超过预警值16mm。
因此可以看出,TAD围护结构对基坑变形发挥较大作用,可以有效抵抗部分地表沉降。


TAD预制混凝土板在开挖到加第一道支撑期间,最大增加3mm水平位移,之后变化趋于平缓。而对钻孔灌注桩对照组,开挖到第二道支撑之后,水平位移变化才趋于稳定,最大位移达15.41mm。显然相对于对照组,TAD预制混凝土板可以有效减小基坑在无支撑暴露的情况下的深层土体水平位移,尤其在下部效果显著,更适用于邻近地铁路段。


TAD区域(CX04)点位深层土体水平位移曲线图

对照组区域(DBCX)点位深层土体水平位移曲线图
从TAD区域与对照组区域孔隙水压力监测数据对比来看,TAD区域内孔隙水压力普遍小于对照组,并且孔隙水压力波动值更加稳定。从中可以看出,TAD围护结构具有良好的止水性能,钻孔灌注桩排水明显不良,应加强排水措施并加大监测力度。


TAD区域(KX03、KX04)孔隙水压力曲线图

对照组区域(DBKX)孔隙水压力曲线图
从整体沉降来看,TAD围护结构相较于钻孔灌注桩,TAD围护结构更重,但是沉降更小,沉降变化幅度也更小,说明TAD围护结构稳定性能好,工程质量稳定。


TAD区域(ZDCJ01/02)预制混凝土板沉降图

对照组区域(DBZDCJ)钻孔灌注桩沉降图
对照组采用钻孔灌注桩作为围护结构,在各个阶段均明显超过了TAD预制混凝土板的数据,且与支撑的配合也不如TAD预制混凝土板。
无论从整个开挖过程中位移变化幅度,还是桩顶最大水平位移,都表明TAD预制混凝土板在基坑开挖过程中能够有效的控制自身位移和围护基坑的安全,围护性能良好。


桩顶水平位移变化曲线对比图